Suppr超能文献

基于故障区域识别与证据信息融合的换流站故障诊断方法

Fault Diagnosis Method for Converter Stations Based on Fault Area Identification and Evidence Information Fusion.

作者信息

Wang Shuzheng, Wang Xiaoqi, Ren Xuchao, Wang Ye, Xu Sudi, Ge Yaming, He Jiahao

机构信息

Electric Power Engineering, Nanjing Institute of Technology, Nanjing 211167, China.

State Grid Jiangsu Electric Power Co., Ltd., Nanjing 210024, China.

出版信息

Sensors (Basel). 2024 Nov 16;24(22):7321. doi: 10.3390/s24227321.

Abstract

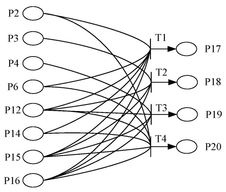
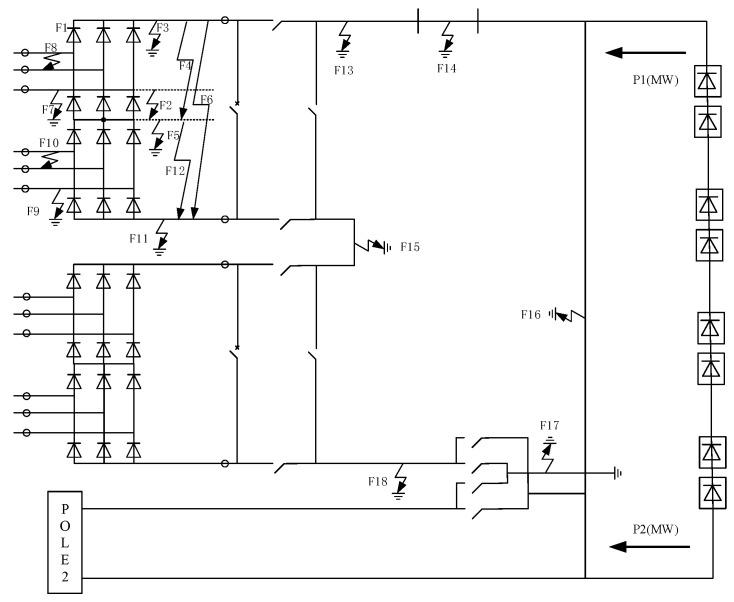
DC converter stations have a high voltage level, a long transmission distance, and complex internal equipment, and contain power electronic devices, which seriously endanger the stable operation of the system itself and the active distribution network at the receiving end when faults occur. Accurate fault analysis and diagnosis are critical to the safe and stable operation of power systems. Traditional fault diagnosis methods often rely on a single source of information, leading to issues such as insufficient information utilization and incomplete diagnostic scope when applied to DC transmission systems. To address these problems, a fault diagnosis method for converter stations based on preliminary identification of the fault range and the fusion of evidence information of the switch signal and electrical quantity is proposed. First, the preprocessing of converter station sequential event recording (SER) events and a statistical analysis of event characteristics are completed to initially determine the range of the fault.Then, a fuzzy Petri net model and a BP neural network model are constructed on the basis of the fault data from a real-time digital simulation system (RTDS), and the corresponding evidence information of the switch signal and electrical quantity are obtained via iterative inference and deep learning methods. Finally, on the basis of D-S evidence theory, a comprehensive diagnosis result is obtained by fusing the switch and electric evidence information. Taking the fault data of a DC converter station as an example, the proposed method is analyzed and compared with the traditional method, which is based on single information. The results show that the proposed method can reliably and accurately identify fault points in the protected area of the converter station.

摘要

直流换流站电压等级高、输电距离长、内部设备复杂,且包含电力电子装置,故障发生时严重危及系统自身及受端有源配电网的稳定运行。准确的故障分析与诊断对电力系统的安全稳定运行至关重要。传统故障诊断方法往往依赖单一信息源,应用于直流输电系统时存在信息利用不充分、诊断范围不完整等问题。为解决这些问题,提出一种基于故障范围初步识别以及开关信号与电量证据信息融合的换流站故障诊断方法。首先,完成换流站顺序事件记录(SER)事件的预处理及事件特征统计分析,初步确定故障范围。然后,基于实时数字仿真系统(RTDS)的故障数据构建模糊Petri网模型和BP神经网络模型,通过迭代推理和深度学习方法获取开关信号与电量的相应证据信息。最后,基于D-S证据理论,融合开关和电气证据信息得到综合诊断结果。以某直流换流站的故障数据为例,对所提方法与基于单一信息的传统方法进行分析比较。结果表明,所提方法能够可靠、准确地识别换流站保护区内的故障点。

https://cdn.ncbi.nlm.nih.gov/pmc/blobs/dac4/11598386/5e46253fe79c/sensors-24-07321-g001.jpg

文献AI研究员

20分钟写一篇综述,助力文献阅读效率提升50倍。

立即体验

用中文搜PubMed

大模型驱动的PubMed中文搜索引擎

马上搜索

文档翻译

学术文献翻译模型,支持多种主流文档格式。

立即体验