Environmental Microbiology Unit, Institute for Ecology of Industrial Areas, 40-844 Katowice, Poland.
Department of Engineering of Water Protection and Environmental Microbiology, Faculty of Geoengineering, University of Warmia and Mazury, 10-719 Olsztyn, Poland.
Int J Environ Res Public Health. 2021 Dec 29;19(1):336. doi: 10.3390/ijerph19010336.
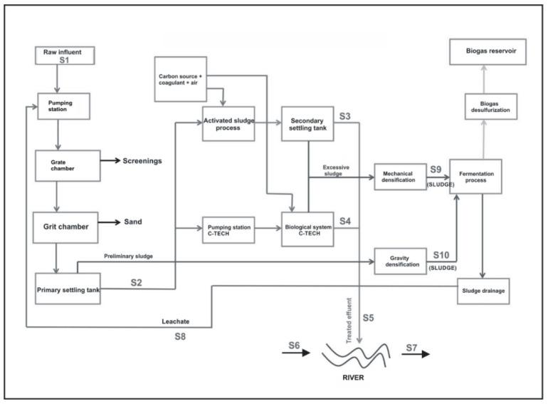
The present study was focused on the identification of multi-resistant bacteria from the WHO priority pathogens list in the samples taken from different stages of the full-scale municipal wastewater treatment plant and receiving water. Additionally, the seasonal variations of the selected multi-resistant pathogens were analyzed in the samples. In order to the aim of the study, the metagenomic DNA from the collected samples was isolated and sequenced. The samples were collected in three campaigns (spring, summer, autumn). Metagenomic DNA was isolated by the commercial kits, according to the manufacturer's instruction. Illumina sequencing system was employed, and the R program was used to metagenomic analysis. It was found that the wastewater samples and receiving water contained the multi-resistant bacteria from the WHO priority pathogens list. The seasonal and technological variations affected the distribution of the pathogens in the wastewater. No effect of the effluent on the pathogens in the receiving water was observed. The results indicated that antibiotic-resistant "priority pathogens" from the WHO list are there in the waste- and receiving water. Technological process and seasons effected their distribution in the environment. Metagenomic analysis can be used as sufficient tool in microbiological and human health risk assessment.
本研究旨在从全规模城市污水处理厂和受纳水中采集的样品中鉴定出世界卫生组织优先病原体清单中的多耐药细菌。此外,还分析了选定的多耐药病原体在样品中的季节性变化。为了达到研究目的,从收集的样品中提取并测序了宏基因组 DNA。样品分三个阶段采集(春季、夏季和秋季)。根据制造商的说明,使用商业试剂盒从宏基因组 DNA 中提取。采用 Illumina 测序系统,并使用 R 程序进行宏基因组分析。结果表明,废水样品和受纳水中含有世界卫生组织优先病原体清单中的多耐药细菌。季节性和技术变化影响了病原体在废水中的分布。未观察到出水对受纳水中病原体的影响。结果表明,废水中和受纳水中存在来自世界卫生组织清单的抗生素耐药“优先病原体”。处理工艺和季节影响了它们在环境中的分布。宏基因组分析可作为微生物和人类健康风险评估的充分工具。